۲۵ بهمن ۱۴۰۴
به روز شده در: ۲۵ بهمن ۱۴۰۴ - ۱۷:۲۷
فیلم بیشتر »»
کد خبر ۸۶۵۰۴۶
تاریخ انتشار: ۰۹:۱۳ - ۱۵-۰۸-۱۴۰۱
کد ۸۶۵۰۴۶
انتشار: ۰۹:۱۳ - ۱۵-۰۸-۱۴۰۱

سایه متان بر سر تهران؟

سایه متان بر سر تهران؟
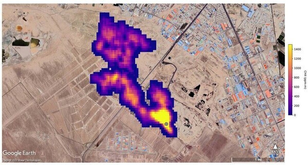
معاون دفتر مدیریت پسماند سازمان حفاظت محیط زیست درباره عکس ناسا از وجود گاز متان بر فراز سایت آرادکوه اظهار کرد: حجم مشاهده‌شده در آن مکان مشکوک است. شاید عکس در لحظه‌ای که باد غالب به‌صورت عمودی وزیده، گرفته شده باشد چراکه در بیشتر مواقع باد افقی می‌وزد. وی همچنین درباره ضخامت توده - نزدیک به پنج کیلومتر - گفت درباره ضخامت توده فرصت دهید تا بررسی کنیم.
شرق نوشت: به تازگی ناسا گزارشی مبنی بر تشکیل ابر پنج‌کیلومتری گاز متان بر فراز آرادکوه در جنوب تهران منتشر کرد. این گزارش با واکنش‌هایی همراه بوده که به جز شهردار تهران، هیچ‌کدام اصل ماجرا را تکذیب نکرده‌اند. چه سازمان حفاظت محیط زیست و چه شهرداری تهران سایت دفع زباله آرادکوه در جنوب تهران را عامل این اتفاق معرفی کرده‌اند.
 
برای نمونه پیام جوهرچی، معاون دفتر مدیریت پسماند سازمان حفاظت محیط زیست در واکنش به این خبر گفته است که مراکز دفن قدیمی به‌طور قطع قابلیت دفع گاز متان را دارند و نمی‌توان این موضوع را انکار کرد.
 
این مقام مسئول تنها به حجم تولید متان مشکوک است و می‌گوید حجم گازی که در عکس ناسا دید شده مورد تردید قرار دارد. با این حال شهردار تهران در جدیدترین واکنش نه تنها گزارش ناسا را تکذیب کرده که می‌گوید: «همه‌چیز ناسا دروغ است».
 
ناسا چه می‌گوید؟
 
«اسپیس» به تازگی گزارشی منتشر کرده از یک چشم قدرتمند در آسمان که به دانشمندان کمک می‌کند تا روی ابر ساطع‌کننده‌های متان نظارت کنند. این ناظر، «دستگاه بررسی منبع غبار معدنی سطح زمین» (EMIT) ناسا است.
 
EMIT از زمان نصب در قسمت بیرونی «ایستگاه فضایی بین‌المللی» (ISS) در ماه جولای، ترکیب شیمیایی گرد و غبار را در سراسر مناطق بیابانی زمین ترسیم کرده است و به دانشمندان کمک می‌کند تا بفهمند که غبار موجود در هوا چگونه بر آب و هوا تأثیر می‌گذارد. مهار انتشار متان، یک کار مهم برای محدودکردن گرمایش جهانی است.
 
«بیل نلسون» (Bill Nelson)، مدیر ناسا در بیانیه‌ای گفت: این پیشرفت جدید هیجان‌انگیز نه تنها به پژوهشگران کمک می‌کند تا نشت‌های متان را بهتر شناسایی کنند، بلکه اطلاعاتی را نیز در مورد چگونگی رسیدگی سریع به آن ارائه می‌دهد. نلسون افزود: ایستگاه فضایی بین‌المللی و تعداد زیادی از ماهواره‌ها و دستگاه‌های ناسا در فضا مدت‌هاست که در شناسایی تغییرات آب و هوای زمین بسیار ارزشمند بوده‌اند.
 
EMIT ثابت می‌کند که دستگاهی حیاتی برای اندازه‌گیری میزان این گاز گلخانه‌ای قوی و متوقف‌کردن آن در منبع است. EMIT یک طیف‌سنج تصویربرداری است که برای شناسایی اثر شیمیایی انواع مواد معدنی در سطح زمین طراحی شده است. توانایی شناسایی متان نیز یک رویداد خوشحال‌کننده است.
 
«رابرت گرین» (Robert Green)، پژوهشگر اصلی پروژه EMIT و پژوهشگر «آزمایشگاه پیش‌رانش جت» (JPL) ناسا در کالیفرنیای جنوبی، در کنفرانس مطبوعاتی بعدازظهر سه‌شنبه گفت: مشخص شد که متان دارای امضای طیفی در همان محدوده طول موج است و این به ما امکان می‌دهد تا نسبت به متان حساس باشیم. گرین و سایر اعضای گروه EMIT، نمونه‌هایی از حساسیت این دستگاه را طی کنفرانس ارائه کردند. به عنوان مثال، این دستگاه یک ستون متان به طول حداقل ۴.۸ کیلومتر را در بالای یک محل دفن زباله در ایران شناسایی کرد. به گفته پژوهشگران، این ابرساطع‌کننده جدید در هر ساعت حدود ۸۵۰۰ کیلوگرم متان را به هوا می‌فرستد.
 
تأیید تلویحی سازمان حفاظت محیط زیست
 
یکی از اولین واکنش‌ها به گزارش ناسا توسط سازمان حفاظت محیط زیست صورت گرفت. پیام جوهرچی، معاون دفتر مدیریت پسماند سازمان حفاظت محیط زیست، در گفتگو با ایسنا، در واکنش به این گزارش اظهار کرد: مراکز دفن قدیمی به‌طور قطع قابلیت دفع گاز متان را دارند و نمی‌توان این موضوع را حاشا کرد. در کشور‌های پیشرفته برای طراحی محل دفن پسماند استحصال گاز دارند تا به‌عنوان یک منبع انرژی از آن در نیروگاه‌ها استفاده کنند.
 
وی افزود: ما از دو سال گذشته دستور کار طراحی محل دفن زباله را به این شیوه ابلاغ کردیم که باید محل دفن‌های زباله جدید و براساس ضوابط و دستورالعمل ابلاغی سازمان محیط زیست ساخته شوند. به عبارتی لوله‌گذاری‌هایی برای خروج گاز متان و استحصال انرژی از متان صورت بگیرد. اگر این کار انجام شود چنین مواردی رخ نمی‌دهد.
 
جوهرچی خاطرنشان کرد: محل دفن زباله‌های ما قدیمی هستند، به‌طوری که ۶۰ تا ۷۰ سال از زمان احداث آن‌ها گذشته است و تأسیسات لازم برای استحصال گاز از آن‌ها وجود ندارد.
 
معاون دفتر مدیریت پسماند سازمان حفاظت محیط زیست درباره عکس ناسا از وجود گاز متان بر فراز سایت آرادکوه اظهار کرد: حجم مشاهده‌شده در آن مکان مشکوک است. شاید عکس در لحظه‌ای که باد غالب به‌صورت عمودی وزیده، گرفته شده باشد چراکه در بیشتر مواقع باد افقی می‌وزد. وی همچنین درباره ضخامت توده - نزدیک به پنج کیلومتر - گفت درباره ضخامت توده فرصت دهید تا بررسی کنیم.
 
تکذیب زاکانی
 
یکی از اولین تکذیب‌ها درخصوص وجود چنین ابری از سوی شهردار تهران انجام شد. علیرضا زاکانی در واکنش به گزارش ناسا پیرامون انتشار تصویر پنج‌کیلومتری گاز متان در آسمان جنوب شهر تهران گفت: همه‌چیز ناسا دروغ است. شهردار تهران در حاشیه یازدهمین شنبه امید و افتخار در پاسخ به سؤال خبرنگار مهر و در ارتباط با گزارش ناسا پیرامون انتشار تصویر پنج کیلومتری گاز متان در آسمان جنوب شهر تهران گفت: در این ارتباط هیچ گزارشی دریافت نشده که البته همه‌چیز ناسا دروغ است و این موضوع نیز دروغ است.
 
این اظهارنظر با واکنش فعالان محیط زیست همراه بود. از جمله محمد الموتی، دبیر شبکه‌های مردم‌نهاد محیط زیست کشور و متخصص حوزه پسماند در واکنش به گزارش ناسا درباره توده پنج کیلومتری گاز متان در جنوب شهر تهران اظهار کرد: یکی از مسائل بسیار عجیب درباره این گزارش، تکذیب شهرداری تهران است. شهرداری گفته است که اگر قرار بود چنین پدیده‌ای وجود داشته باشد چرا پیش از این درباره این موضوع صحبت نشده است؟ این در حالی است که پاسخ به این سؤال بسیار ساده است.
 
در تمام دنیا اعلام شده که سیستم طیف‌سنج جدیدی که راه‌اندازی و استفاده شده از یک تا دو ماه گذشته شروع به کار کرده و مربوط به سال ۲۰۲۲ است. این قابلیت طبیعتا حتی سال گذشته وجود نداشته است چه رسد به سال‌های قبل از آن.
 
به این جهت این ابزار، سیستم و فناوری جدید با تمرکز بر پیداکردن نقاط داغ متان توانسته چنین کشفی را به جهانیان ارائه دهد. الموتی ضمن اشاره به اینکه سایت دفع زباله آرادکوه، خود یک مسئله اساسی است، اما بروز چنین پدیده‌ای را تنها ناشی از آرادکوه ندانست و توضیح داد: سیستم جزیره‌های حرارتی، سیستم خاص گردش هوا در سطح و ارتفاع و تأسیسات موجود در جنوب تهران عمدتا یکی از محصولات جانبی تولید گاز متان هستند.
 
به عبارتی انبوه کشتارگاه‌ها و دامداری‌هایی که در جنوب تهران هستند در یک مساحت بسیار بزرگ‌تر از آنچه ما از آرادکوه مدنظر داریم باعث به‌وجودآوردن این توده گاز شده‌اند.
 
وی به دلایل متعدد مجتمع‌شدن توده گاز متان اشاره کرد و گفت: به علت گردش هوا، باد‌های عبوری و... گاز متان به شکل توده در جنوب شهر مجتمع شده است. این پدیده دو عامل اصلی دارد؛ اول تولید گاز از شیرابه‌ها و زباله‌تر که قابلیت سوزاندن به دلیل کهنه‌بودن تأسیسات در منطقه دفع زباله آرادکوه را ندارند و دوم انبوه دامداری‌های جنوب شهر تهران در شهرستان‌های ورامین، شهرری و... باعث تجمع این گاز شده‌اند چراکه یکی از خروجی‌های اساسی از دامداری‌ها، گاز متان است.
 
این کارشناس پسماند ضمن اشاره به انباشت معضلات و بحران‌ها در حوزه‌های گوناگون محیط زیست و منابع طبیعی، مسئله اساسی را پرداختن به ریشه‌ها دانست و توضیح داد: مسئله صرفا انباشت زباله نیست بلکه بحران در حوزه‌های گوناگون محیط زیست باعث شده دچار یک سردرگمی مدیریتی برای اولویت‌بندی با توجه به منابع محدود شویم، همچنین اهمیت موضوعات در ذهن سیاست‌گذاران و کسانی که اعتبارات این حوزه‌ها را تعیین می‌کنند، تعریف‌شده نیست و به خوبی جا نیفتاده است بنابراین بخش اصلی این موضوع، پریشانی و سرگردانی مدیریتی در پیداکردن اولویت‌ها برای حل موضوع است.
 
الموتی دومین مسئله را متوجه موضوع پسماند و پساب دانست و ادامه داد: این موضوع نیازمند یک پکیج کامل مدیریتی از لحظه تولید تا لحظه دفع یا دفن است. به عبارتی اگر بخواهیم وارد سیاستی شویم که بتوانیم از ظرفیت‌هایی استفاده کنیم که جلوی این بحران گرفته یا از تبعات آن کم شود، صرفا نباید در مکانی مانند آرادکوه تأسیسات و تجهیزات مدرن به کار گیریم، بلکه مسئله این است که ما از لحظه نخست تولید زباله باید سرمایه‌گذاری‌مان را هدف‌گذاری کنیم.
 
دبیر شبکه‌های مردم‌نهاد محیط زیست و منابع طبیعی کشور درباره رخ‌ندادن چنین هدف‌گذاری‌ای در مسئله دوم تأکید کرد: علت رخ‌ندادن این اتفاق این است که این بویی که به مشام می‌رسد بیش از بوی متان، بوی فساد است.
 
در حداقل یک دهه گذشته آنچه اجازه نمی‌دهد ما اراده‌هایی را در سطوح تصمیم‌گیری و تصمیم‌سازی برای حل مسئله پسماند شاهد باشیم، همین است. تمام این اراده‌ها نتیجه‌ای جز شکست نداشته است. عوامل شکست، مجموعه‌ای هستند که اجازه نمی‌دهند برنامه‌ها به نتیجه برسند یا درست اجرا شوند.
ارسال به دوستان
دستگیری عامل تیراندازی و کشف یک جسد در تبریز کدام منطقه تهران قدیم سمبل اراذل و اوباش بود؟ استراتژی جدید الاتحاد؛ ادواردو کاماوینگا در رادار لیگ عربستان ادعای رسانه روسی درباره جزئیات دور بعدی مذاکرات ایران و آمریکا علی چینی: حذف الحسین اردن توسط استقلال دور از دسترس نیست داوران دیدارهای برگشت استقلال و سپاهان در آسیا مشخص شدند عیدی ۱۰ میلیون تومان برای همه کارکنان بانک دی رکورد زد؛ درآمد عملیاتی از ۹ هزار میلیارد تومان عبور کرد "کی‌ام‌سی شدو" نخستین هاچ‌بک ملی کرمان موتور رونمایی شد (+عکس) بحران کمبود زمین برای دفن اموات در اهواز انسداد مقطعی جاده کرج - چالوس از ۲۶ بهمن؛ تردد از آزادراه تهران -  شمال  ترامپ آماده دیدار با رهبر ایران است/ این دیدار راهی برای حل مشکلات جهان است مذاکرات فورد و چین برای ساخت خودروهای برقی در خاک آمریکا بی وای دی Atto 3 ایوو در یک قدمی بازار (+تصاویر) اعلام ترکیب رسمی پرسپولیس و گل‌گهر برای نبرد در سیرجان
نظرسنجی
پیش بینی شما از نتیجه مذاکرات ایران و آمریکا طی یک ماه آتی؟